尚建选:陕煤集团低阶煤分质利用绿色低碳发展研究

2022-12-27 14:35 来源: 煤炭深加工现代煤化工

陕煤集团低阶煤分质利用绿色低碳发展研究
尚建选1,2, 张 喻3,4, 刘 燕2,3

(1. 陕西煤业化工集团有限责任公司,陕西省西安市,710100;.国家能源煤炭分质清洁转化重点实验室,陕西省西安市,710100;3.陕西煤业化工技术研究院有限责任公司,陕西省西安市,710100;4.西安交通大学能源与动力工程学院,陕西省西安市,710049)

摘 要 低阶煤是煤炭清洁高效利用的一条重要路径。介绍了陕煤集团在低阶煤分质利用方面所取得的关键核心技术成果,重点阐述了陕煤集团新型直立炉热解技术、小粒煤热解工艺、粉煤热解工艺、煤焦油制芳烃及特种油品制备技术、半焦利用技术、热解煤气利用技术等关键技术及其应用进展:新型直立炉热解技术实现了粉煤、小粒煤、块煤的综合热解提质,热解效率大幅提升;自主研发的低阶粉煤气固热载体双循环快速热解技术(SM-SP)使粉煤与热载体能充分混合接触并快速反应实现煤的热解;自主研发的煤焦油全馏分加氢多产中间馏分油技术(FTH),解决了低温煤焦油沥青难以加氢转化的世界性难题,为煤焦油全馏分加氢产业化打下了坚实的基础。最后,提出陕煤集团低阶煤分质清洁高效利用中长期发展目标。

关键词 陕煤集团;低阶煤分质利用;小粒煤热解工艺;低阶粉煤气固热载体双循环快速热解技术(SM-SP);煤焦油全馏分加氢多产中间馏分油技术(FTH);绿色低碳发展

基于我国“富煤、缺油、少气”的基本国情,决定了煤炭清洁高效利用将是我国实现能源革命和达成“双碳”目标的必由之路[1]。能源保供和绿色转型是煤炭行业的重要责任,两者互为支撑、相得益彰。2021年9月13日,习近平总书记在陕西榆林考察时指出:“煤化工产业潜力巨大、大有前途,要提高煤炭作为化工原料的综合利用效能,促进煤化工产业高端化、多元化、低碳化发展,把加强科技创新作为最紧迫任务,加快关键核心技术攻关,积极发展煤基特种燃料、煤基生物可降解材料等。”

煤的分级分质利用是实现煤炭清洁高效利用,切实推动我国能源生产革命、煤炭供给侧改革、煤炭行业转型升级的重要有效途径。近年来,我国陆续出台了一系列鼓励低阶煤分质利用产业发展的政策,对煤炭清洁高效利用的推动作用也十分明显。陕煤集团自成立初,就将煤炭分质清洁高效转化利用作为企业追求的目标,依托所主导的国家能源煤炭分质清洁转化重点实验室,在低阶煤热解、半焦利用、煤焦油加工制特种油品、煤基高端材料等领域均有所突破。

1 低阶煤分质利用的重要意义

低阶煤主要包含通常意义上的褐煤和低变质烟煤(长焰煤、不黏煤、弱黏煤),具有煤化程度低、挥发分含量高、侧链较多、氢氧含量高等特点。目前,低阶煤占我国已探明煤炭储量和产量的比例均已超过55%,目前主要分布在陕西、内蒙、宁夏新疆等西部省(区),随着国家能源重心西移,低阶煤产量的占比仍将扩大[2]。

依据低阶煤的组成和结构特征,可以在中低温、常压条件下将其热解制备成热解气、煤焦油、半焦,其中热解气含有大量的CO、H2和CH4,煤焦油中含有大量的脂肪烃和芳香烃,半焦特性与无烟煤相近。在此基础上,对3种相态产物进一步加工,通过焦油提酚、热解气氢分离、焦油加氢、加氢尾气氨分离、粉焦材料化利用等技术,优化产业链工艺路线,生产高附加值产品、特种油品及清洁热电,不仅可以避免资源浪费、大幅降低水耗,还可以减少CO2排放,真正做到能量梯级利用、物尽其用、高效转化。

因此,低阶煤的大规模开发利用有必要先对其进行加工提质[3]。低阶煤经过分质利用过程,是以洁净半焦替代传统低阶煤[4],以煤焦油和煤气为基础促进煤炭利用产业链的横向拓展与纵向延伸[5],推动煤炭分级分质利用与现有煤炭使用模式的有机结合,建立“热解+”的煤炭使用新模式,将是提升煤炭资源价值、降低能耗和碳排放的有效手段。对资源储量大、反应活性好、含油率高的低阶煤进行分质梯级利用,可以实现煤炭使用价值和经济价值的最大化[6]。

2 陕煤集团低阶煤分质利用主要科技创新成果

陕煤集团通过技术引领、产业升级、系统优化、多措并举,努力开拓出了一条具有陕煤特点的煤炭清洁高效利用及绿色低碳发展的新路径[7],低阶煤分质利用关键技术研发布局如图1所示。

经过10余年产学研合作研发和工业化实践,目前陕煤集团已有4项热解技术通过国家鉴定;2项热解技术、2项煤制烯烃技术、2项煤焦油加氢技术、1项煤焦油制环烷基油及火箭煤油技术已完成产业化示范;1项粉煤快速热解技术百万吨级示范装置、1项煤焦油制芳烃及特种油品示范装置即将建成投产;2项煤制对二甲苯(PX)技术已完成工业化试验。


图1 低阶煤分质利用关键技术研发布局

2.1 新型直立炉热解技术

陕煤集团东鑫垣公司通过自主创新,攻克了传统直立炉热解提质工艺高排放、高污染、高耗能等技术瓶颈,通过对制氢解吸气替代回炉煤气、炉顶密封微正压、火道砖异形结构设计等多项工艺装备进行优化改进,实现了粉煤、小粒煤、块煤的综合热解提质,热解效率大幅提升,且能耗水平显著降低。开发的封闭式烘干及“水油氨硫”分质回收处理技术,一是解决了现有技术中烘干床露天设置烘干烟气无法回收处理的技术难题,二是在烘干过程中实现了“水油氨硫”分质回收处理,三是解决了传统工艺烘干过程中VOCs无组织排放的环保问题。通过热解装置多项专利技术的集成应用,形成了直立炉煤热解提质新工艺成套化技术集成。

目前,已利用该技术建成3套年处理混煤36万t的直立炉热解装置,并在实际生产中取得了良好的经济效益和环保效益,该技术与传统直立炉热解技术对比见表1。

表1 新型与传统直立热解炉对比


2.2 小粒煤热解工艺

2.2.1 煤气热载体分段多层移动床热解技术(SM-GF)

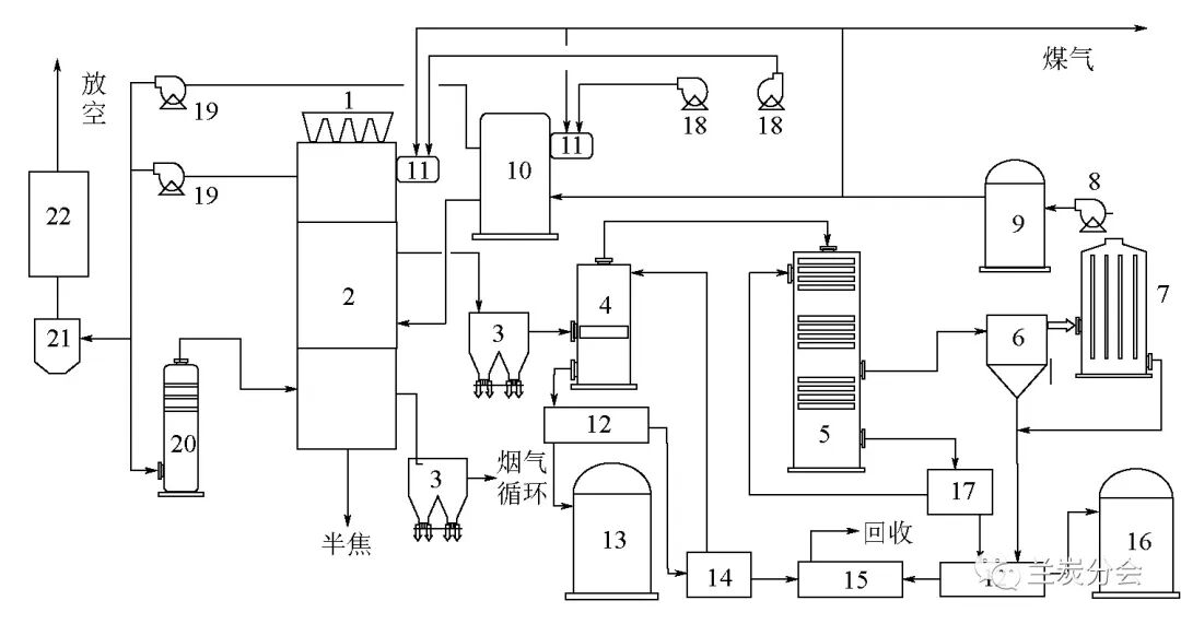
陕煤集团与国电富通公司联合开发的煤气热载体分段多层移动床热解技术(SM-GF),能够较好地解决热解工艺普遍存在的单炉能力小、热解效率低、只适用于块煤、传质传热不均、油尘气分离困难、热解气品质差、能耗高、有机废水量大等问题,同时该技术还被列为国家重点研发计划“煤炭清洁高效利用和新型节能技术”课题[8]。热解炉为分段多层立式矩形炉,从上至下可分为干燥段(预热段)、干馏段和冷却段,每段由多层布气和集气装置组成。SM-GF热解工艺流程如图2所示。


1-煤斗;2-热解炉;3-旋风除尘器;4-直冷塔;5-横管冷却器;6-捕雾器;7-电捕焦油器;8-煤气通风机;9-气柜;10-煤气加热炉;11-燃烧器;12-机械化澄清槽;13-重油罐;14-氨水槽;15-LAB水处理;16-轻油罐;17-集液槽;18-空气通风机;19-烟气通风机;20-水膜除尘器;21-布袋除尘;22-脱硫塔

图2 SM-GF热解工艺流程

目前陕煤集团陕北乾元能源化工有限公司已利用该技术在榆林建成处理原煤50万t/a的工业示范装置。

2.2.2 回转热解技术(SM-TY)

陕煤集团和华陆工程科技公司共同研发的回转热解技术(SM-TY),其工艺技术特点如下:一是原料适用性强,适合不大于30 mm多种高挥发分煤种;二是操作环境好,煤干燥、热解、冷却全密闭生产;三是干燥水、热解水可以分级回收,减少了水资源消耗和污水处理量;四是系统能效高,中试装置能效≥80%,工业化装置综合能效≥85%;五是单系列设备原煤处理量大,单套装置规模可达60~100万t/a。SM-TY热解工艺流程如图3所示。


图3 SM-TY热解工艺流程

该项目的总体规划是660万t/a的粉煤分质综合利用项目,目前60万t/a示范装置已建成投产。

2.3 粉煤热解工艺

2.3.1 低阶粉煤气固热载体双循环快速热解技术(SM-SP)

低阶粉煤气固热载体双循环快速热解技术(SM-SP)由陕煤集团自主研发,采用提升管反应器进行粉煤热解反应,以循环粉状半焦为热载体,使粉煤在提升管内与热载体充分混合接触后快速反应实现煤的热解。粉煤热解产生的部分焦粉在流化床烧炭器内进行燃烧加热载体,为热解反应提供热量。热解油气经急冷塔降温减少二次反应,通过分馏技术分离制取轻焦油、中焦油、重焦油和煤气产品,SM-SP热解工艺流程如图4所示。


图4 SM-SP热解工艺流程

该技术煤焦油收率达17.11 %(格金干馏收率的155 %),能源转化效率达80.97 %,目前陕煤榆林化学公司120万t/a工业示范装置即将建成。

2.3.2 输送床粉煤快速热解技术

输送床粉煤快速热解技术由陕煤集团和西安建筑科技大学共同开发,适用于平均粒径为0.074 mm的粉煤(水分<1 %),系统主要由备煤、热解、气固分离、焦油回收、干法熄焦及余热回收等单元组成,输送床粉煤快速热解工艺流程如图5所示。


图5 输送床粉煤快速热解工艺流程

目前该技术已完成万吨级工业化试验,验证了粉煤热解与粉煤锅炉发电耦合的可行性,具备大规模推广应用的潜力,百万吨级工业示范装置正在筹建。

2.4 煤焦油加工技术

2.4.1 煤焦油延迟焦化加氢技术

煤焦油延迟焦化加氢技术由陕煤集团自主研发,煤焦油经预处理进入延迟焦化单元,通过加大循环比使煤沥青焦化,彻底脱除煤沥青和半焦粉末对加氢过程的影响。作为煤焦油轻质化过程,延迟焦化具有众多优点:可以加工残炭值及金属含量较高的各种劣质煤焦油,过程比较简单,投资和操作费用较低;所产馏分油的柴汽比较高,柴油馏分十六烷值较高;能为乙烯生产提供石脑油原料;可生产优质沥青焦。利用该技术,陕煤集团已在旗下天元公司建成50万t/a的示范装置、在东鑫垣公司建成80万t/a的工业化装置,均已平稳运行多年。

2.4.2 煤焦油全馏分加氢多产中间馏分油技术(FTH)

煤焦油全馏分加氢多产中间馏分油技术(FTH)由陕煤集团自主研发,通过特制金属过滤网除去煤焦油中的喹啉不溶物,再借助电场净化设施除去煤焦油中的钙、镁、铁、钠等金属离子,提高煤焦油的收率,为实现煤焦油全馏分加氢提供了保证;采用独特的炉前预加氢处理、合理的催化剂级配技术等特有技术,解决了低温煤焦油沥青难以加氢转化的世界性难题,解决了煤焦油全馏分加氢工艺的稳定性和可靠性问题,为煤焦油全馏分加氢产业化打下了坚实基础。

此外,利用该项技术,陕煤集团于2010年在神木富油公司建成16万t/a的工业示范装置。2013年,中国石油和化学工业联合会鉴定该技术为世界首创,居国际领先水平。

2.4.3 煤焦油全馏分加氢制环烷特种油品技术(SM-FU)

煤焦油全馏分加氢制环烷特种油品技术(SM-FU)由陕煤集团自主研发,以中低温煤焦油为原料,采用全氢型、短流程工艺,经全馏分加氢生产变压器油、冷冻机油、白油等环烷基油和航天煤油、火箭煤油等特种油品[9]。该技术拓宽了环烷基资源渠道,实现了产品的差异化、高值化,摒弃了已有的煤焦油加氢制燃料油品路线,形成了煤焦油全馏分加氢制特种油品和精细化工品的新路径,实现产业转型升级,占领煤基生产高端油品制高点。煤焦油全馏分加氢制环烷特种油品工艺流程如图6所示。


图6 煤焦油全馏分加氢制环烷特种油品工艺流程

目前,利用该技术建成的50万t/a的示范工程,已“安、环、稳、长、满、优”产业化运行1 a 以上,该技术于2022年6月9日通过了中国石油和化学工业联合会鉴定,鉴定结论为“创新性强,整体技术居于国际领先水平。”

2.4.4 煤焦油制芳烃及特种油品技术

煤焦油制芳烃及特种油品技术由陕煤集团自主研发,煤焦油高温高压分级临氢裂解制取芳烃的新方法是以分子结构定向转化为原则,采用分子分割进行分级临氢裂解的方法,将多环芳烃化合物首先高温临氢裂解为2~4个环状结构的芳烃(中油),然后将其进一步高温、临氢、裂解生产成富含BTX芳烃的石脑油产品。以此石脑油为原料制取BTX芳烃具有收率高、氢气产率低、工艺流程短、能耗低等优势。煤焦油制芳烃工艺流程如图7所示。

图7 煤焦油制芳烃工艺流程

煤焦油加氢组合工艺生产特种油品技术是在高活性专有级配催化剂的作用下,煤焦油通过悬浮床加氢裂化、固定床加氢改质以及临氢异构降凝的加氢组合工艺,灵活生产超低凝柴油、低硫船用燃料油及3号喷气燃料、高密度航空燃料、JP-900燃料和航空汽油等高品质航空燃料,同时副产高芳潜石脑油、低凝点特种润滑油基础油等高附加值副产品,可实现煤焦油利用经济效益与环保效益的最大化,煤焦油制特种油品工艺流程如图8所示。


图8 煤焦油制特种油品工艺流程

目前,陕煤集团正在建设的50万t/a煤焦油加氢装置采用煤焦油悬浮床加氢固定床加氢改质组合工艺,以煤焦油为原料,加氢生产芳烃原料16.25万t/a、轻质燃料油23.36万t/a。下一步将采用陕煤集团上海胜帮化工技术有限公司和中国石油大学(华东)合作开发的煤基重油加氢组合工艺生产特种燃料,在原有示范装置的基础上,利用加氢生产的轻质燃料油,建设临氢异构化降凝装置生产超低凝柴油、低硫重质船用燃料及高密度航空煤油等特种油品,开展煤焦油加氢制特种油品技术示范。

2.5 半焦利用技术

为了突破低阶煤热解半焦利用工业化和商业化的关键技术难点[10],陕煤集团与多家科研机构合作,完成了干焦粉气化试验、水焦浆气化试验、半焦粉烧结与喷吹试验、流化床锅炉半焦燃烧试验、干焦粉锅炉燃烧试验、工业锅炉和民用灶炉半焦燃烧试验等,验证了半焦对煤替代的可行性。

此外,陕煤集团还承担了2项国家重点研发计划课题“超低挥发分碳基燃料清洁燃烧关键技术”和“大比例掺烧超低挥发分碳基燃料电站煤粉锅炉关键技术试验及示范”,成功开发了半焦的清洁高效利用技术。未来陕煤集团在建设1 500万t/a煤炭分质利用多联产示范项目的基础上,半焦将实现规模化大宗利用,即转化干基原料煤1 500万t/a,生产半焦890万t/a,并可以通过热解-气流床气化耦喷高浓度有机废水技术生产百万吨级化工产品,同步处置利用高COD有机废液,大大减少了环保问题和资金的投入。

2.6 热解煤气利用技术

热解煤气是低阶煤分质利用的三大产物之一,对其充分利用将有效提升煤炭分质利用全生命周期的效率及经济社会效益[11]。

陕煤集团基于自身拥有的新型直立炉,通过技术攻关,首次实现了荒煤气无变换制氢工业化应用,氢气收率提高至85%以上,氢气纯度达99.99%,作为焦油加工原料或外售;利用制氢解吸气替代回炉煤气,有效利用了煤气;开发的变压吸附-脱碳工艺提纯解吸气制氮氢(H2+N2)技术,能够为合成氨、尿素生产提供低成本原料,有效利用了CO2、降低了碳排放、延伸了热解煤气分质利用产业链。

3 陕煤集团低阶煤分质利用中长期发展目标

我国低阶煤资源丰富,随着煤炭主产区西移,未来低阶煤产量会越来越大。分质利用路线耗水低、排放少、能效高,可最大限度利用原煤的高值组分与化学能,是合理的煤化工方向。假设采用低阶煤分质利用工艺在西部矿区就地转化10亿t原料煤,粗略计算,可生产清洁能源1.5亿t(油气当量),有利于缓解我国石油、天然气对外依存度高的问题;可生产洁净半焦5亿t,将其供给中东部民用灶炉和工业窑炉,将极大地缓解当地污染问题;同时,还可向市场提供芳烃、烯烃等基础化工原料6 000万t,有利于缓解化工原料生产分散、能效较低、污染难以治理等问题。随着单项技术和耦合技术研发的深入,未来低阶煤的节能减排效果会更好,不仅可实现特种燃料及大量石化产品的煤化工经济替代,也必将大幅提升煤炭的高效利用,促进地方的经济发展,极大地推进我国能源生产与消费革命进程[12]。

“十四五”期间,陕煤集团将全面提升分质利用产业链,建立以中低温煤焦油和热解煤气为主体原料的新型化工体系,同时推动洁净半焦对商品煤的“应替尽替”, 分质利用产业路线如图9所示。分质利用产业链具体提升方向包括以下5个方面。

(1)对煤气进行分质利用,生产合成氨、甲醇、碳酸二甲酯、氢气、LNG等产品,实现低碳排放。

(2)对煤焦油进行分质利用,生产高芳潜含量的石脑油,进而生产芳烃产品,延伸发展可降解塑料,煤焦油用于生产高密度航空煤油、超低凝清洁柴油、低凝点特种润滑油基础油,未转化残渣综合利用,制备孔隙丰富的储能炭材料或吸附材料、高性能电池材料等。

(3)兰炭分质利用,生产石墨化碳(电池材料)、清洁民用炭(烧烤炭)和定制特色碳材料(比如超纯炭、超细炭等)。也可以通过对部分现有煤化工装置或燃煤电厂进行升级改造,增加热解装置,粉焦用于气化原料或锅炉燃料,最大限度实现低阶煤的高效清洁综合利用。

(4)引入绿氢、绿氧,减少煤化工装置空分负荷及煤气变换深度,降低二氧化碳排放。

(5)探索矿区与化工园区间物质、能量循环利用技术开发、煤炭热解与现有燃煤锅炉、气化炉、炼铁及烧结炉耦合技术开发、采煤沉陷区生态重构及CO2强光和植物与高效光伏发电协同技术研发。


图9 分质利用产业路线

4 结语

我国的能源资源禀赋决定煤炭在较长时期内仍将是我国的主体能源和重要的化工原料,且低阶煤在我国原煤产量中占比已超过一半。低阶煤的理化特性及地域分布决定了低能耗、低水耗、低排放的分质利用技术产业链是实现低阶煤清洁高效利用的最佳途径,是煤制油气及化学品技术的优先之选。随着煤炭产区向低阶煤富集的西部地区移动,未来低阶煤产量将更大。

未来,陕煤集团将继续坚持市场主导、创新驱动、绿色安全、开放合作的基本原则,形成自主创新能力强、结构布局合理、绿色安全低碳的高质量发展格局,持续开展低阶煤分质利用技术开发与产业示范,努力成为技术领先的清洁能源提供商和高端煤基材料的供应商,为实现“双碳”目标,发挥更好的保障国家能源安全的积极作用。

参考文献:
[1] 王双明.对我国煤炭主体能源地位与绿色开采的思考[J].中国煤炭,2020,46(2):11-16.
[2] 曲思建.我国低阶煤转化利用的技术进展与发展方向[J].煤质技术,2016(S1):1-4,11.
[3] 尚建选,马宝岐,张秋民,等. 低阶煤分质转化多联产技术[M].北京:煤炭工业出版社, 2013.
[4] 郑少伟,王志强,王鹏,等. 热解半焦的清洁高效利用现状及研究进展[J].华电技术,2020 ,42 (7):42-49.
[5] 薛皓,李航,韩旭辉. 煤焦油综合利用现状及发展展望[J].现代化工,2021(S1): 105-109,113.
[6] 杨芊,杨帅,张绍强. 煤炭深加工产业“十四五”发展思路浅析[J].中国煤炭, 2020,46(3):67-73.
[7] 甘建平,马宝岐,尚建选,等. 煤炭分质转化理念与路线的形成和发展[J].煤化工,2013,41(1): 3-6.
[8] 王立坤. 国富炉低阶煤热解技术在兰炭行业的市场竞争力[J].煤炭加工与综合利用,2020(1) : 53-56.
[9] 杨占彪. 全馏分煤焦油加氢生产实践[J].煤炭加工与综合利用,2014(6): 31-33.
[10] 张飏. 低阶粉煤热解半焦规模化利用技术研究进展[J].煤质技术. 2018,(4): 1-5,9.
[11] 李学强,郑化安,张生军,等. 中低温热解煤气利用途径分析及建议[J].广州化工,2016,44(1): 147-149.
[12] 闵楠,黄昊英. “碳达峰·碳中和”背景下的煤化工产业发展[J].化工管理,2021(11):83-84.

最新评论

碳市场行情进入碳行情频道
返回顶部